|
|
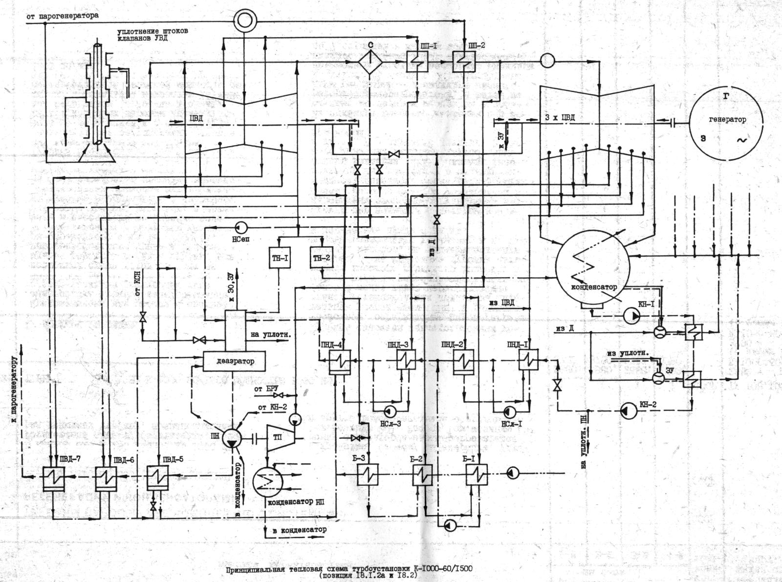
WWER 1000 - Druckwasserreaktor - sowjetische Dokumentation 1984
Zur besseren Lesbarkeit der Dokumente wurde hinter jedem Bild der Link auf
ein größeres Original hinterlegt
. (link: 0.8 MB)
. (link: 0.9 MB)
. (link: 0.6 MB)
. (link: 0.5 MB)
. (link: 0.5 MB)
. (link: 0.5 MB)
. (link: 1.6 MB)
. (link: 0.7 MB)
Komplette Dokumentationen von 1984
Teil 1 (2.9 MB)
Teil 2 (2.3 MB)
Teil 3 (2.0 MB)
Teil 4 (1.9 MB)
Teil 5 (2.1 MB)
Teil 6 (2.1 MB)
Teil 7 (2.7 MB)
Teil 8 (3.0 MB)
Teil 9 (3.2 MB)
Teil 10 (1.7 MB)
Stendal Nuclear Power Plant - History
Die sehr wechselvolle Geschichte des KKW III / KKW Stendal wird leider in wikipedia völlig
falsch dargestellt. Die hier veröffentlicheten vielen Dokumente zum KKW Stendal werden
mit höchst zweifelhafter Begründung vollkommen abgelehnt. Die Wahrheit hat es sehr
schwer Bestandteil von wikipedia zu sein - und dann entsteht leicht lügenpedia!
Übersicht der bisher zum Kernkraftwerk Stendal veröffentlichten Dokumente
auf www.YCDT.de
- Hauptseite
- Niedergörne lag 1974 noch im Landkreis Osterburg
Entschädigung der Bürger
- Schutzgebietserklärungen 1974 und 1989
- KKW Stendal Baukostenübersicht für 4 x 440 MW DWR
vom 31.10.1980
- Chronik der Baustelle 1974 - 1977
- Bodennutzungsverträge 1975 und 1980
- Arbeiterberufsverkehr und soziale Einrichtungen 1979
- Inhaltsverzeichnis der O-Mappe für Gutachten und Stellungnahmen
Teil 1 Teil 2
Teil 3
- Grundlagen Bau- und Montagetechnologie 1000 MW DWR 1980
- Dokumentation SU Projekt WWER 1000 von 1981 für KKW Stendal
- Entwicklung der GE, 1.Baustufe KKW Stendal von 1984
- WWER 1000 -Druckwasserreaktor sowj. Doku 1984
- Baufachliches Gutachten - Definitivdränage von 1985
- Entwicklung HAN-Baukosten Tabelle von 1985
- Umspannwerk Schwarzholz Plan 1985
- Wasserbilanzentscheidung, Wasserrechtliche Nutzungsgenehmigung
- Reaktorsysteme Teil 1 Teil 2
Teil 3
- Technische Dokumentation Hermetische Kontur
- VE Kombinat Kernkraftwerke - Kennziffernkatalog 1984
- Reaktorschacht technische Dokumentation
- Dokumente zur Bau- und Montagetechnologie
- Kulturelle Mehrzweckeinrichtung für die Stadt Stendal, 1984
- Übersicht der Baukosten reine Baukosten,
ohne Ausrüstungskosten 1986
- Sowj. Automatisierungstechnik für WWER 1000, Katalog Kontroll- und Meßgeräte
1986
- Präzisierter Gesamtablaufplan 1986
- Dokumente zur Bautechnologie im KKW Stendal
- 1000 MW Trainer in der Stadt Stendal
- Baustellenbilder: 1977 und 1978,
1987,
1988, 1988,
1990, 1990 und
199x
- Schnitt durch das Reaktorgebäude techn. Dokumentation
- Grundsatzentscheidung 1. BS Schwarzholz,
Fernwärme, Endlager, NSW-Import
- Herbeiführung der Grundsatzentscheidung
KKW Stendal, 1. Baustufe, 2 x 1000 MW (12/89)
- Inventur der Bankkonten per 30.04.1990
Magdeburger Baugesellschaft, KKW-Bau Stendal 1990
- Ingenieurbau Altmark Bauleistungen 1990 für KKW Stendal GmbH
- Ablaufplan für Reaktor 1 und
Reaktor 2 1990
- Aufbau 1000 MW DWR-Reaktor, Typ WWER 1000 für
KKW Stendal 1990
- Aufbau 1300 MWe SIEMENS/KWU Reaktor für
Kernkraftwerk Stendal GmbH 1990
- DDR-Bauakademie: Stahlzellenverbundbauweise für KKW
mit 1300 MW DWR 1990
- Abwicklung Lieferkette KKW Stendal 1991
- Lageplan Übersicht Rückbau KKW Stendal
1992
- Nummer-Übersicht der KKW Stendal-Objekte des BMK ab 1984/85
- Bild geplanter DDR-Endausbau 4000 MW
- Bilder SIEMENS/KWU-Studie für 4600 MW
KKW Stendal GmbH 1990
- Gelände KKW Stendal: was noch da ist (2011)
- vom KKW Stendal ins Museum
- Demontage Reaktorgebäude 1 und 2
- Demontage Gebäude Spezielle Wasseraufbereitung (SWA)
|
| Wer zusätzliche Infos/Dokus/Bilder hat, bitte eine email
an: |  |
Verschiedene Tages-Histogramme:
www.audatec.net
www.K1520.com
www.YCDT.net
www.YCDT.de
www.YCDTOT.com
impressum
|